X47W-1.0 油密封旋塞閥的結構簡單,開關迅速,流體阻力小,角行程操作快。在事故等緊急狀態下,能快速連通或切斷管路。與閘閥、截止閥相比,操作更靈活,開關更迅速。旋塞閥是用帶通孔的塞體作為啟閉件,塞體隨閥桿轉動,以實現啟閉動作。小型無填料的旋塞閥又稱為“考克”。旋塞閥的塞體多為圓錐體(也又圓柱體),與閥體的圓錐孔面配合組成密封副。油潤滑硬密封旋塞閥可分為常規油潤滑旋塞閥和壓力平衡式旋塞閥。特制的潤滑脂從塞體頂部注入閥體錐孔與塞體之間,形成油膜以減小閥門啟閉力矩,提高密封性和使用壽命。其工作壓力可達64MPa,最高工作溫度可達325度,最大口徑可達600mm。
| 油密封旋塞閥詳細說明 |
|
主要性能規范
|
公稱壓力 PN(MPa) |
試驗壓力PS(MPa) |
工作壓力 P(MPa) |
適用介質 |
工作溫度 (℃) |
|
殼體 |
密封 |
|
1.0 |
1.5 |
1.1 |
1.0 |
煤氣、油品 |
≤100 |
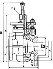
主要尺寸
|
公稱通徑 DN(mm) |
尺寸(mm) |
|
L |
D |
D1 |
D2 |
□S |
z-φd |
H1 |
|
50 |
170 |
160 |
125 |
100 |
32 |
4╳φ18 |
315 |
|
65 |
220 |
180 |
145 |
120 |
36 |
4╳φ18 |
360 |
|
80 |
250 |
195 |
160 |
135 |
46 |
4╳φ18 |
455 |
|
100 |
300 |
215 |
180 |
155 |
50 |
8╳φ18 |
500 |
|
125 |
350 |
245 |
210 |
185 |
55 |
8╳φ18 |
510 |
|
150 |
400 |
280 |
240 |
210 |
60 |
8╳φ23 |
605 |
|
200 |
450 |
335 |
295 |
265 |
60 |
8╳φ23 |
760 |
|
250 |
530 |
390 |
350 |
320 |
85 |
12╳φ23 |
800 |
|
300 |
580 |
440 |
400 |
368 |
100 |
12╳φ23 |
820 |
主要材料
|
零件名稱 |
閥體、塞子 |
填料 |
墊片 |
|
材料 |
灰鑄鐵 |
橡膠石棉盤根 |
橡膠石棉板 | |